FORD original classic car radio

1953
|
A 520 FA ______________________________________ |
|
|

|
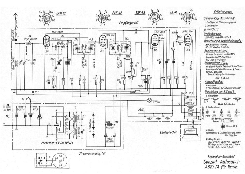
Autoradio BLAUPUNKT A520FA conçu pour FORD Appareil OM à lampes monobloc avec HP incorporé - 6V - Documentation technique et détails ci-dessous |

_01aam.jpg)
_02aam.jpg)
_03aam.jpg)
_04aam.jpg)
_05aam.jpg)